
來源: 發布時間:2017-08-18 13:36:36 瀏覽次數:次
空壓機,全名為空氣壓縮機,是一種工礦企業中常用的空氣動力提供設備。通常,空壓機分為螺桿式空壓機、活塞式空壓機等。
螺桿式空壓機是由一對相互平行嚙合的陰陽轉子(或稱螺桿)在氣缸內轉動,使轉子齒槽之間的空氣不斷地產生周期性的容積變化,空氣則沿著轉子軸線由吸入側輸送至輸出側,實現螺桿式空壓機的吸氣、壓縮和排氣的全過程??諌簷C的進氣口和出氣口分別位于殼體的兩端,陰轉子的槽和陽轉子的齒被主電機驅動而旋轉。
活塞式空壓機是由電動機帶動皮帶輪通過聯軸器直接驅動曲軸,帶動連桿與活塞桿,使活塞在壓縮機氣缸內作往復運動,完成吸入、壓縮、排出等過程,將無壓或低壓氣體升壓,并輸出到儲壓罐內。其中,活塞組件,活塞與汽缸內壁及汽缸蓋構成容積可變的工作腔,在曲柄連桿帶動下,在汽缸內作往復運動以實現汽缸內氣體的壓縮。
空壓機主電機運行方式為星-角降壓起動后全壓運行,供氣系統具體工作流程為:當按下啟動按鈕,控制系統接通啟動器線圈并打開斷油閥,空壓機在卸載模式下啟動,這時進氣閥處于關閉位置,而放氣閥打開以排放油氣分離器內的壓力。等降壓n秒(由時間繼電器控制)后空壓機開始加載運行,系統壓力開始上升。如果系統壓力上升到壓力開關上限值,即起跳壓力,控制器使進氣閥關閉,油氣分離器放氣,壓縮機空載運行,直到系統壓力降到壓力開關下限值后,即回跳壓力下,控制器使進氣閥打開,油氣分離器放氣閥關閉,壓縮機打開,油氣分離器放氣閥關閉,壓縮機滿載運行。
在管道供氣系統中,基本的控制對象是流量,供氣系統的基本任務就是要滿足用戶對流量的需求。目前,常見的氣體流量控制方式有加、卸載供氣控制方式和轉速控制方式兩種。
加、卸載供氣控制方式即為進氣閥開關控制方式,即壓力達到上限時關閥,壓縮機進人輕載運行;壓力抵達下限時開閥,壓縮機進入滿載運行。
由于空壓機不能排除在滿負荷狀態下長時間運行的可能性,所以只能按大需要來決定電動機的容量,設計余量一般偏大。工頻起動設備時的沖擊大,電機軸承的磨損大,所以設備維護量大。雖然都是降壓啟動,但起動時的電流仍然很大,會影響電網的穩定及其它用電設備的運行安 全,而且大多數是連續運行,由于一般空氣壓縮機的拖動電機本身不能調速,因此就不能直接使用壓力或流量的變動來實現降速調節輸出功率的匹配,電機不允許頻繁啟動,導致在用氣量少的時候電機仍然要空載運行,電能浪費巨大。
經常卸載和加載導致整個氣網壓力經常變化,不能保持恒定的工作壓力延長壓縮機的使用壽命。空壓機的有些調節方式(如調節閥門或調節卸載等方式)即使在需要流量較小的情況下,由于電機轉速不變,電機功率下降幅度比較小。
即通過改變空壓機的轉速來調節流量,而閥門的開度保持不變(一般保持大開度max)。當空壓機轉速改變時,供氣系統的揚程特性隨之改變,而管阻特性不變。
在這種控制方式下,通過變頻調速技術改變空壓機電機的轉速,空壓機的供氣流量可隨著用氣流量的改變而改變,達到真正的供需平衡,在節能的同時,也可使整個系統有較高的工作效率。變頻器基于交一直一交電源變換原理,可根據控制對象的需要輸出頻率連續可調的交流電壓。電動機轉速與電源頻率成正比,因此,用變頻器輸出頻率可調的交流電壓作為空壓機電動機的電源電壓,可方便地改變空壓機的轉速。
采用變頻器控制空壓機的轉速以達到節能是一種較為科學的控制方法。根據空壓機運行特性知:
Ø Q1 / Q2 = n1 / n2
Ø H1 / H2 =( n1 / n2)2
Ø P1 / P2 =( n1 / n2)3
Ø 式中 Q———空壓機供給管網風量;
Ø H———管網壓力;
Ø P———電機消耗功率;
Ø n———空壓機轉速。
由上式可知,當電機轉速降至額定轉速的80%,則空壓機供給管網風量降為80%,管網壓力降為(80%)2,電機消耗功率則降為(80%)3,即51.2%,去除電機機械損耗和電機銅、鐵損耗等影響,節能效率也接近40%,這就是調速節能的原理所在。
長期實踐證明,在供氣系統中接入變頻節能系統,利用變頻技術改變空壓機轉速來調節管道中的流量,以取代閥門調節方式,能取得明顯的節能效果,一般節電率都在30%以上。另外,變頻器的軟啟動功能及平滑調速的特點可實現對流量的平穩調節,同時減少啟動沖擊并延長機組及管組的使用壽命。
Ø 空壓機是大轉動慣量負載,這種啟動特點就很容易引起V/F控制方式的變頻器在啟動時出現跳過流保護的情況,建議選用具有高啟動轉矩的無速度傳感器矢量變頻器,保證即能實現恒壓供氣連續性,又保證設備可靠穩定的運行;
Ø 空壓機不允許長時間在低頻下運行,當空壓機的轉速過低,一方面將使空壓機的工作穩定性變差,另一方面也使缸體的潤滑變差,會加快磨損。所以工作的下限頻率應不低于20Hz;
Ø 為了有效濾除變頻器輸出電流中的高次諧波分量,減小因高次諧波引起的電磁干擾,建議選用輸出交流電抗器,還可以減小電機運行噪音和溫升,提高電動機的穩定性。
如上所述,流量是供氣系統的基本控制對象,供氣流量需要隨時滿足用氣流量。在供氣系統中,儲氣管中的氣壓能夠充分反映供氣能力與用氣需求之間的關系:
Ø 若 供氣流量 > 用氣流量 → 儲氣管氣壓上升
Ø 若 供氣流量 < 用氣流量 → 儲氣管氣壓下降
Ø 若 供氣流量 = 用氣流量 → 儲氣管氣壓不變
所以,保持管道中的氣壓恒定,就可保證該處供氣能力恰好滿足用氣需求,這就是恒壓供氣系統所要達到的目的。
空氣壓縮機采用變頻調速技術進行恒壓供氣控制時,系統原理框圖如圖1所示。
變頻調速系統將管網壓力作為控制對象,裝在儲氣管出氣口的壓力變送器將儲氣罐的壓力轉變為電信號送給變頻器內部的PID調節器,與壓力給定值進行比較,并根據差值的大小按既定的PID控制模式進行運算,產生控制信號去控制變頻器的輸出電壓和逆變頻率,調整電動機的轉速,從而使實際壓力始終維持在給定壓力。另外,采用該方案后,空氣壓縮機電動機從靜止到穩定轉速可由變頻器實現軟啟動,避免了啟動時的大電流和啟動給空氣壓縮機帶來的機械沖擊。正常情況下,空氣壓縮機在變頻器調速控制方式下工作。變頻器一旦出現故障,生產工藝不允許空氣壓縮機停機,因此,系統設置了工頻與變頻切換功能,這樣當變頻器出現故障時,可由工頻電源通過接觸器直接供電,使空氣壓縮機照常工作。
整個控制過程如下:
氣需求↑ —— 管路氣壓↓—— 壓力設定值與返饋值的差值↑ —— PID輸出↑ —— 變頻器輸出頻率↑ —— 空壓機電機轉速↑ —— 供氣流量↑—— 管路氣壓趨于穩定

圖2 壓力頻率PID曲線圖
特別注意,在壓力容差范圍內,變頻器的PID不調節,即保持輸出頻率不變。
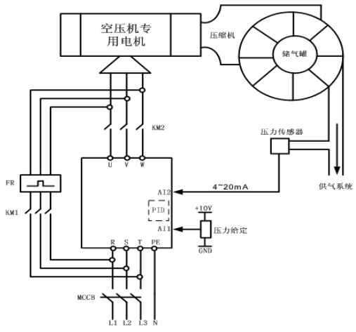
如圖3,空壓機電機的電路上安裝了“市電”、“節電”接觸器,這樣可以有“市電運行”與“節電運行”兩種工作模式選擇:市電運行模式下,變頻器不工作,整套系統按原有方式手動起停、工頻運行;節電運行模式下,空壓機由變頻器直接拖動,系統根據用氣量的變化,自動調節空壓機的電機轉速,使得儲氣罐始終保持恒定壓力的氣壓輸出。
圖3 空壓機變頻電氣控制圖
將變頻調速技術引入空氣壓縮機領域,是近幾年來各空壓機廠家研究的重要課題。各品牌專業空壓機供應商都推出了自己變頻空壓機產品,并迅速在其高端市場具有很不錯的表現。但目前,大量的工頻空壓機的應用非常普遍,因此,空壓機的改造市場非常巨大。衷心希望此空壓機變頻改造方案能給廣大系統集成商、空壓機終端用戶、電氣自動化愛好者以幫助,或者是為其提供一種新的思路。
上一篇:中智變頻器在磚機上的應用
